您现在的位置是:首页 > 变频技术 > 变频技术
变频器的接线技术方法
来源:艾特贸易2017-06-29
简介对变频器进行接线操作时,可按照前面的接线要求和注意事项,将变频器与相关的设备和装置进行连接即可。 (1) 按图 3-39 所示,取下变频器的前盖板。 (2) 按图 3-40 所示,取下变频器的
对变频器进行接线操作时,可按照前面的接线要求和注意事项,将变频器与相关的设备和装置进行连接即可。
(1)按图3-39所示,取下变频器的前盖板。
(2)按图3-40所示,取下变频器的配线盖板。

图3-39 取下变频器的前盖板

图3-40 取下变频器的配线盖板
(3)按图3-41所示,对变频器主电路进行接线。

图3-41 对变频器主电路进行接线
图3-41中变频器主电路中各端子名称及功能见表3-2所列。
表3-2 变频器主电路中各端子名称及功能

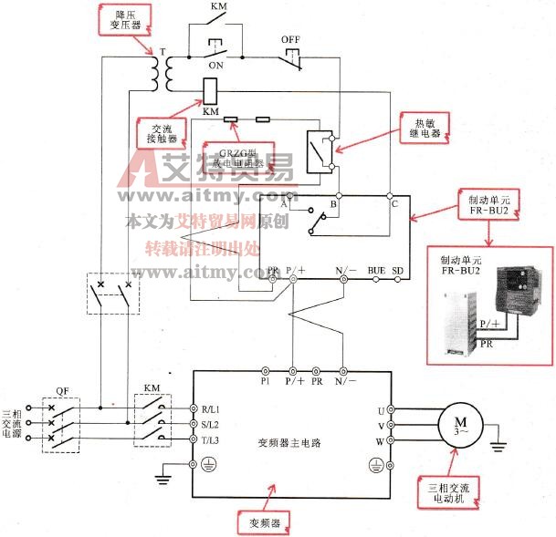
(4)按图3-42所示,连接变频器制动电阻器。

图3-42 连接变频器制动电阻器
为了防止在高频工作时,制动电阻器容易发热,出现过热、烧坏等故障,需要使用热敏继电器切断电路。当变频器使用外接制动电阻器后,不可同时使用制动单元、高功率因数变流器、电源再生变流器等。
为了提高制动能力,可以使用制动单元与变频器进行连接,如图3-43所示为制动单元的连接示意图。首先将制动单元( FR-BU2)的P/+端和N/-端与变频器主电路端子排上的P/+端和N/-端进行连接;然后按照图中制动单元(FR-BU2)的端子标识,在PR端和P/+端串接GRZG型放电电阻器和热敏继电器,热敏继电器用于防止放电电阻器过热而设置的;最后将热敏电阻器的开关端和制动单元( FR-BU2)的B端、C端进行串接,并连接电源。

图3-43 制动单元的连接示意图
当电动机高速运转时,通过制动单元可使电动机迅速减速,提高制动能力。由于该制动单元与放电电阻器连接,因此,需将制动单元的制动模式设定为“1”。
对于400 V级电源,需要在电源端连接一个降压变压器,同时为了防止制动单元内部晶体管损坏,电阻器异常发热,需在变频器的电源输入端安装一个交流接触器,使其在电路出现故障时,自动断开,起到自动保护的作用。
(5)按图3-44所示,连接变频器直流电抗器。

图3-44 连接变频器直流电抗器
(6)按图3-45所示,参照图3-38所示配线图连接变频器控制线路。

图3-45 连接变频器控制线路
图3-45所示中变频器控制电路中其各端子名称及功能见表3-3所列。
表3-3 变频器控制电路中其各端子名称及功能

