变频技术
变频技术
-
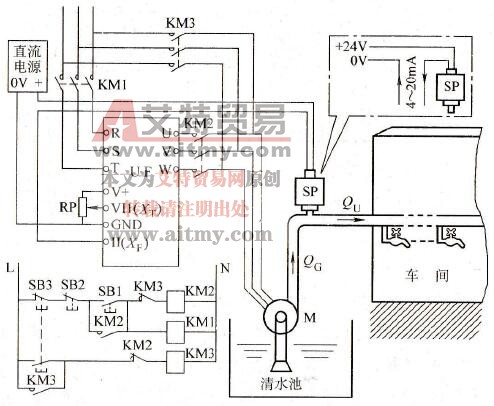
某车间供水系统,希望通过恒压供水来节能,须
变频技术
车间恒压供水的基本构成和主要控制电路(采用康沃 CVF-P2 变频器)如图 5-20 所示。 1 .目标信号 由电位器 RP 给定,从 VI1 端子输入。 2 .反馈信号 由压力变送器 SP 取出,从 II 端子输...
阅读更多 -
变频器主要有哪些薄弱环节
变频技术
除了上述的风扇以外,寿命较短的便是是电解电容器了。对于电解电容器,须注意以下两点: 1 .电解电容器的寿命和周围温度有关。如图 8-18 所示,周围温度越高,使用寿命越短。...
阅读更多 -
多台变频器同时控制时,为什么以采用外接PID控
变频技术
以两台水泵的 PID 控制为例,如果各台变频器分别用各自的 PID 调节系统进行控制的话,则由于两台变频器的步调不可能完全一致,很容易造成两台变频器的输出频率不断地交替变化的振...
阅读更多 -
变频调速系统中空气断路器跳闸是什么原因
变频技术
1 .大容量变频器。空气断路器跳闸的主要原因是短路,如图 8-19 所示。变频器的输入侧或输出侧发生短路,或者内部逆变管直通,都可能使空气断路器跳闸。 2 .小容量变频器。除了...
阅读更多 -
怎样熟悉和调试变频调速的闭环系统
变频技术
1 .手动模拟调试。要熟悉变频器的 PID 功能,可以在系统运行之前,先用手动模拟的方法进行初步的调试。方法如下: 首先,将目标值预置到实际需要的数值(可以通过图 5-22 中的...
阅读更多 -
怎样判断是否发生了机械谐振
变频技术1 .机械谐振的含义 (1) 任何机械在运转过程中,都会发生振动的。转速不同,振动的频率也各异。 (2) 任何固体和由多个固体件组成的机械,都存在着一个固有振荡频率。 当机械在运行...
阅读更多 -
中央空调的冷却水循环系统的控制参数有几种
变频技术
中央空调的冷却水是用来冷却冷冻主机的。将冷却塔中的冷却水流经冷冻主机后,由冷却水泵压回冷却塔,如此循环不已。从冷却塔进入冷冻主机的冷却水称为进水,从冷冻主机流出的...
阅读更多 -
产生机械振动的可能原因有哪些
变频技术除了机械本身的原因以外,就变频器的原因而言,大致如下: 1 .电动机和变频器之间的距离较远 由于变频器输出电压的载波频率较高,当距离较远时,导线的分布电容和分布电感的影...
阅读更多 -
中央空调的冷冻水系统的控制参数有几种
变频技术
冷冻水是用来调节房间的室内温度的。从冷冻主机出来的冷冻水,由冷冻泵压入各楼层房间的盘管,然后又回到冷冻主机,如此循环不息。从冷冻主机流出的冷冻水称为出水,回到冷冻...
阅读更多 -
水源水位变化的控制参数有几种
变频技术
当取水泵站从大江或大河取水时,水源水位处于不断改变的状态中。对于水源水位变化时变频调速的控制方式,也有两种方法,如图 5-25 所示。分述如下: 1 .恒流量取水。以流量为控...
阅读更多
