您现在的位置是:首页 > 电气技术 > 电气技术
矿用提升机松绳信号电路及安全回路
来源:艾特贸易2017-06-04
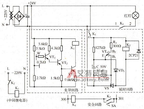
简介矿用提升机使用在斜井甩车场系统,在其控制电路中增设松绳信号电路,并接人安全回路,可达到信号和安全保护双重目的,如图 6-3 所示。 图 6-3 矿用提升机松绳信号电路及安全回路
矿用提升机使用在斜井甩车场系统,在其控制电路中增设松绳信号电路,并接人安全回路,可达到信号和安全保护双重目的,如图6-3所示。
图6-3 矿用提升机松绳信号电路及安全回路 由于提升机滚筒及大绳均与大地相接触,所以只要在滚筒下敷设一根与地绝缘的导线(可采用8#线)即可,即图6-3中的W线。当操作人员不慎松绳时,大绳、滚筒及整个机身都与W线相接触的一瞬间,使先导回路构成通路,三极管VT1基极有正偏电压而导通,依次使VT2、VT3导通,继电器K1得电吸合,其常开触点K1(1-2)闭合,使红灯闪亮,以提醒司机应采取措施紧绳;当司机未做出相应处理或出现意外时,在延时回路中,由于K1的常开触点K1(3-4)闭合,并给电容C充电,当充电到单结晶体管VT4的峰点电压时,在所需的延时时间内(在矿井中均为2. 5s)VT4导通,在电阻R2上产生一尖脉冲,触发晶闸管VS,整个电路导通,VS导通后二极管VD1处于正偏,电容C通过VD1、VS放电,瞬间即可放完电,可防止电容C中的积累电荷造成时间误差。此时继电器K2得电吸合,在中间继电器K3回路中K2的常闭触点断开,使K3失电释放,其与提升机安全回路的安全继电器K4相串连的常开触点随之断开,使K4失电释放,提升机抱闸制动。 当恢复通电时,需转动万能转换开关SA,短接K3的常开触点,提升机解除制动后方可运转;并且SA的另一触点断开下放回路中的方向继电器(图中未画出),从而使得司机只能上提紧绳而不至于出现继续下放再松绳的情况。紧绳后,警示红灯即熄灭,司机转动SA,恢复正常的提升和下放。 该电路简单、实用,当无松绳情况时,其电控系统与原先一样,并不影响和改变原来的功能。 调试时,首先测量R2两端的电压,以检查漏电流的压降,减少误触发。若测得漏电电流使得R2两端的电压超过VS的触发电压时,要适当增加R1的阻值,直到符合要求为止。断开VS的控制极触发回路,串入精度较高的毫安表,测试控制极触发电流,其值以小于15mA为宜;否则要适当调小R2的阻值,降低VS控制极的电压。
点击排行
室内风扇电机和霍尔元件的检测