您现在的位置是:首页 > 电气技术 > 电气技术
直流电动机不可逆调速线路是怎样的
来源:艾特贸易2018-09-28
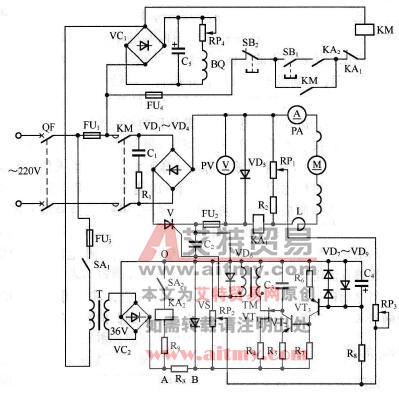
简介典型的直流电动机不可逆调速线路如图 60 所示,调速范围约为 10 : 1 ,所带电动机功率在 0.8~13kW 之间,适用于对精度要求不高、负荷变化不大的场合。 图 60 直流电动机不可逆调速线
典型的直流电动机不可逆调速线路如图60所示,调速范围约为10:1,所带电动机功率在0.8~13kW之间,适用于对精度要求不高、负荷变化不大的场合。

图60 直流电动机不可逆调速线路
工作原理:接通电源,合上开关SA1,220V交流电经整流桥VC1整流、电容C5滤波、电位器RP4(调节它可改变励磁电流)降压后,将直流电压加在电动机的励磁绕组BQ上。
220V交流电又经变压器T降压、整流桥VC2整流、电阻R3降压、稳压管VS削波后,给触发电路提供约24V的直流同步电压。
起动时,将主令电位器RP2调至零位(这时与RP2有机械联系的微动开关SA2闭合,继电器KA2吸合,其常开触点闭合),按下起动按钮SB1,接触器KM得电吸合并自锁,其主触点闭合,接通主电路电源。调节RP2(这时SA2即断开,KA2即释放)即有主令电压送出,而负反馈电压从并联在电枢两端的电位器RP1上取得。这两个电压相比较所得的差值电压经电阻R8与电容C4滤波后,加到三极管VT3的基极进行放大,并控制三极管VT2的导通程度,以改变弛张振荡器的频率,改变晶闸管V的导通角,从而改变电枢电压的大小,达到调节电动机转速的目的。
停机时,按下停止按钮SB2即可。
图中,电容C4用来对输入脉动电压滤波及吸收输入信号的突变,可使调速过程比较平稳;二极管VD6起检波作用,只允许正脉冲信号送入控制极;C2是防干扰电容,防止干扰信号混入控制极引起晶闸管误触发;续流二极管VD5防止晶闸管失控;电抗器L能使晶闸管的导通时间延长,降低电流峰值,并减小电流的脉动程度,改善直流电动机的运行条件。
当电动机过载时,过电流继电器KA1吸合,其常闭触点断开,接触器KM失电释放,切断主电路电源,达到保护的目的。
(作者稿费要求:需要高清无水印文章的读者3元每篇,请联系客服,谢谢!在线客服:
)
点击排行
室内风扇电机和霍尔元件的检测