您现在的位置是:首页 > 电气技术 > 电气技术
自耦变压器降压启动原理图
来源:艾特贸易2017-03-18
简介自耦变压器降压启动原理图 自耦变压器降压起动:将自耦变压器高压侧接电网,低压侧接 电动机 。起动时,利用自耦变压器分接头来降低电动机的电压,待转速升到一定值时,自耦变
自耦变压器降压启动原理图
自耦变压器降压起动:将自耦变压器高压侧接电网,低压侧接电动机。起动时,利用自耦变压器分接头来降低电动机的电压,待转速升到一定值时,自耦变压器自动切除,电动机与电源相接,在全压下正常运行。这种起动方法,可选择自耦变压器的分接头位置来调节电动机的端电压,而起动转矩比星 三角降压起动大。但自耦变压器投资大,且不允许频繁起动。它仅适用于星形或三角形连接的、容量较大的电动机。

自耦变压器降压启动
自耦变压器(补偿器)降压启动是指利用自耦变压器来降低启动时的电动机定子绕组电压,以达到限制启动电流的目的。
启动时,转换开关SA扳向“启动”位置,此时电动机定子绕组与自耦变压器的低压侧连接,电动机进行降压启动,待转速上升到一定值时,再将SA扳向“运行”位置,这时自耦变压器被切除,电动机定子绕组全压运行。
自耦变压器降压启动有两种控制:
手动控制与自动控制两种。
1.手动控制
手动控制所采用的补偿器有QJ3、QJ5型。图2-40为QJ3型启动补偿器的结构图与控制线路图。
QJ3型补偿器主要由自耦变压器、触头系统、保护装置和操作机构等部分构成,
控制器上,自耦变压器的抽头有两种电压可供选择,分别是电源电压的65%和80%(出厂时接在65%抽头上),可根据电动机的负载大小适当选择。
保护装置有过载保护和欠压保护:
欠压保护由欠压继电器FV完成,
过载保护采用双金属片热继电器。
触头系统组成:
触头系统包括两排静触头和一排动触头,均装在补偿器的下部,浸没在绝缘油内,绝缘油的作用是熄灭触头断开时产生的电弧,上面一排触头叫启动静触头,它共有5个触头,其中3个在启动时与动触头接触,另外两个是在启动时将自耦变压器的三相绕组接成星形。下面一排触头叫运行静触头只有3个;中间一排是动触头,共有5个,有3个触点用软金属带连接板上的三相电源,另外两个触头自行接通的 。
QJ3补偿器工作原理如下:
启动时将手柄扳到“启动”位置,电动机定子绕组接自耦变压器的低压绕组一侧,电动机降压启动。
当转速上升到一定值时,将手柄扳到“运行”位置,电动机定子绕组直接同三相电源相接,自耦变压器被切除,电动机全压运行。
如要停转,只要将手柄扳到“停止”位置,电动机不通电,电动机停转。
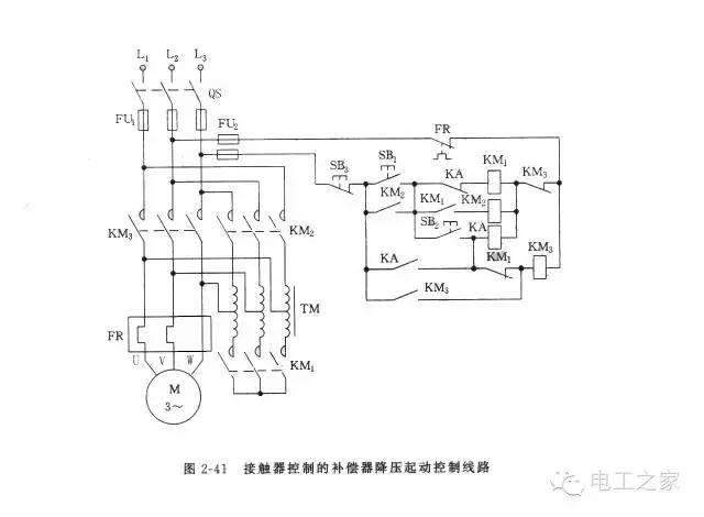
2.接触器控制的自耦变压器补偿器降压启动控制线路
主电路采用了三组接触器触头KM1、KM2和KM3。
当KM1和KM2闭合,而KM3断开时,电动机定子绕组接自耦变压器的低压侧降压启动;
当KM2和KM1断开,而KM3闭合时,电动机全压运行。
辅助电路采用了3个交流接触器KM1、KM2、KM3,一个中间继电器KA,启动按钮SB1,升压按钮SB2等。
实现降压启动,其控制过程如下:
当转速达到一定值时
需要停转时,只需按动停止按钮SB3即可。
此控制线路具有以下几个特点:
(1) 如果发生误操作,在没有按动SB1按钮的情况下,直接按动了SB2升压按钮,电控制线路可看出KM3线圈不会通电,电动机M无法全压启动。
(2) 如果接触器KM3出现线圈断线或机械卡住无法闭合时,电动机也不会出现低压长期运行,原因是一旦按动了SB2按钮,中间断电器KA通电工作,必然使KM1线圈断电,KM1线圈断电必定KM2线圈也断电,低压启动结束。
(3) 电动机进入全压运行过程中。KM3的主触头先闭合,而KM2主触头后断开,尽管这个时间间隔很短,但是不会出现电动机间隙断电,也就不会出现第二次启动电流。
(4) 电路的缺点是,每次启动需按动两次按钮,并且两次按动按钮的时间间隔不容易掌握,即启动时间的长短不准确。
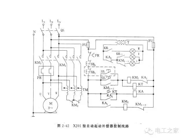
3.时间继电器控制的自耦变压器补偿器降压启动控制线路
如果采用时间继电器来代替人工操作,控制启动时间的长短,上述控制电路的缺点就不存在了。
控制电路分为三部分,主电路、控制电路和指示电路。
主电路:由自耦变压器TM,接触器KM1的三个主触头、接触器KM2的三个主触头和两个辅助常闭触头、热继电器FR的热元件及电动机M组成。当接触器KM1通电工作,而KM2接触器不工作时,电动机进入全压运行。自耦变压器具有多个抽头,可获得不同的变化,使用过程中可供选择。
指示电路:指示电路包括有指示灯电源变压器T,接触器KM1的常开触头和常闭触头,接触器KM2的常开触头和中间继电器KA的常闭触头。指示灯I亮,表示控制线路已接电源,处在准备工作状态;指示灯Ⅱ亮,表示控制线路已进入降压启动过程;指示灯Ⅲ亮,表示控制线路进入全压运行。
控制电路:由两台接触器KM1、KM2、时间继电器KT和中间继电器KA及启动按钮SB1、SB4和停止按钮SB2、SB3组成。两个启动按钮并联,两个停止按钮串联,构成了两地控制功能。SB1、SB3(虚线框中)组成了甲地控制的启动,停止按钮。SB4、SB2组成了乙地控制的启动,停止按钮。
XJ01型自动启动补偿器工作原理如下:
当合上开关SQ后,变压器T有电,指示灯I亮,表示电源接通(电路处于启动准备状态),但是电动机不转。
启动时:
停止时只需按动停止按钮SB2或SB3。
降压启动过程中,接触器KM1,时间断电器KT工作,而接触器KM2和中间继电器KA不工作。电路进入全压运行后,情况正相反,接触器KM2和中间断电器KA工作,而接触器KM1和时间继电器KT不工作。
自耦变压器具有多个抽头,可以获得不同的变化,比Y-△降压启动方法的启动电流、启动转矩选择灵活。
采用自耦变压器降压启动比采用定子串电阻减压启动效果好,在启动转矩相等的情况下,自耦变压器启动从电网吸收的电流小,但是自耦变压器价格较贵,而且其线圈是按短时通电设计的,因此只允许连续启动两次。
点击排行
室内风扇电机和霍尔元件的检测