电路图
电路图学习线性放大555电路图信号产生稳压电路图开关电源电路电池电源电路综合电源电路传感器电路图消费电子电路遥控电路图音视频电路控制电路图电机控制电路DIY电路图光电电路图医疗安防电路图
-
4位的加法运算、减法运算电路图
电路图
4位的加法运算、减法运算电路 如图是4位的加法运算、减法运算电路:...
阅读更多 -
电池供电的大功率闪光器
电路图
这一闪光器由一个12V汽车或汽艇电池供电。它提供36~40W输出和可变的闪光频率(高达60次/min),并能实现独立的通断周期控制和光电昼夜控制,使闪光器自动地在夜间通电,在白天断...
阅读更多 -
采用集成触发器TD1028的晶闸管电路
电路图
该电路可以控制1~2kW的输出功率。负载可以是电饭锅等。调节电位器Rp(47M欧)可以使输出功率自0至100%改变。电容Ct用于调节工作时间,图(a)中Ct=47uF,对应的最短时间为15s。电阻...
阅读更多 -
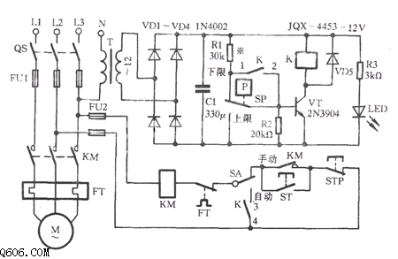
电接点压力表液位电子控制电路
电路图
电接点压力表液位电子控制电路 如图所示为电接点压力表液位电子控制电路:...
阅读更多 -
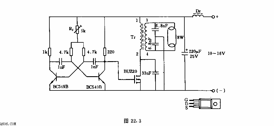
荧光灯电子镇流器电路
电路图
该电路采用SIPMOS晶体管,其优点是无需再接放大器控制电路,效率高,工作频率可到100kHz,电路的工作电压这里可取10-16V.开关晶体管BUZ20由多谐振荡器控制,其振频率由5k欧电位调整器...
阅读更多 -
并联型主开关电源电路图
电路图
如图是开关电源中的脉冲变压器耦合式并联型的主开关电源电压,分别输出145V、15V两组直流电压,主要由开关管VT801、脉冲变压器T802等组成。300V直流电压一路经开关变压器T802绕组(...
阅读更多 -
感性开关式电源电路图
电路图
如图所示,555和R1、R2、C1组成无稳态多谐振荡器,振荡频率约在10kHz,占空比接近50%。VT2、VT3作为扩大电流用的开关管使用。当振荡方波为高电平时,VT2、VT3导通,向LC放电;为低电平时...
阅读更多 -
LR3714M红外线遥控发射电路
电路图
LR3714M是红外线遥控发射集成电路,适用于录像机等。内部电路由键盘输入编码电路、振荡器、分频器、扫描信号切换电路、调制器、数据数控制电路、数据反转电路、并/串变换电路和...
阅读更多 -
运放5G23构成的输出负稳压电源电路
电路图
运放5G23构成的输出负稳压电源电路 VT1为限流保护管。R1、VD1给限流保护管提供一个辅助电压。R6为限流保护回路的检测电阻。当输出电流小于2A时,R6的压降未达到VT1的Vbe的导通电压,...
阅读更多 -
YN9101双音多频信号遥控接收电路
电路图
YN9101是双音多频信号接收集成电路,也适用于通用遥控接收电路。内部电路由拨号音滤波电路、前置放大电路、带通滤波器、零交叉检测器、幅度检测器、定时电路、时钟产生电路、输...
阅读更多
点击排行
多功能吊扇遥控调速电路
