电路图
电路图学习线性放大555电路图信号产生稳压电路图开关电源电路电池电源电路综合电源电路传感器电路图消费电子电路遥控电路图音视频电路控制电路图电机控制电路DIY电路图光电电路图医疗安防电路图
-
静态开关电路图
电路图
静态开关的作用:两个交流电源的频率、幅值都相同时才可并联正常工作。当某一个交流电源发生故障时,在两个电源之间将产生均衡电流,从而使两个并联电源的输出电压发生变化,...
阅读更多 -
通用型音频功率放大器(LM386)电路图
电路图
电路如图所示为通用型音频功率放大电路。图(a)是原理图,该电路采用了集成功率放大器LM386,该器件为通用型功放,且价格低廉。图(c)是LM386的内部结构图。...
阅读更多 -
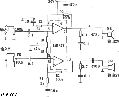
LM1877构成的2W×2功率放大器电路图
电路图
如图所示电路为2W×2音频功率放大器:该电路采用了双集成运放LM1877作为放大器件。由图中可得知,电路为上、下对称结构,有两路信号分别加到LM1877的两个运放的同相输入端,其输出...
阅读更多 -
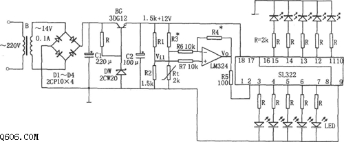
lm324、sl322构成的电冰箱温度告知电路图
电路图
如图所示为电冰箱温度告知电路。该电路由降压整流电路、温度检测元件Rt、集成运算放大器LM324、电平显示集成电路SL322等组成。其中降压整流电路为整个电路提供直流电压,Rt为热敏...
阅读更多 -
探测人体红外线的报警器电路图
电路图
本机静态工作电流约10mA,接通电源约1分钟后进入守候状态,只要有人进入监视区便会报警,人离开后约1分钟停止报警。如果将讯响器改为继电器驱动其它装置即作为其它控制用。 报警...
阅读更多 -
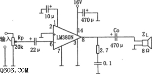
2w音频功率放大器(lm380)电路图
电路图
如图为2W音频功率放大电路。该电路采用了14脚封装的LM380作为放大器件,输入信号经音量控制电位器Rp(20kΩ)和22μF的耦合电容加到运放LM380的反相输入端(引脚6),其同相输入端(引脚2)接地...
阅读更多 -
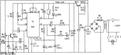
电冰箱过压、欠压、断电延时保护器(556)电路
电路图
如图所示为电冰箱过压、欠压、断电延时保护器电路。该电路由过压和欠压取样电路、触发电路、延时电路、降压整流电路等组成。其中降压整流电路为整个电路提供直流电压。...
阅读更多 -
几款光触发逻辑电路图
电路图
这些图示电路能实现一些普通的逻辑功能。LASCR是光触发可控硅。...
阅读更多 -
LF356构成的7W输出音频功率放大器电路图
电路图
如图所示为7W输出的低频功率放大电路。该电路中采用了场效应管输入型集成运放LF356作为电压放大。该级作为三极管组成的功放电路的激励级。图示电路引入了大环路负反馈,其反馈电...
阅读更多 -
可编程的门电路图
电路图
在功能输入端加逻辑“0”或“1”,就可以将此电路转变为与门或者或门。逻辑设计是用8个2输入端的与非门组成。若用一个二输入端的异或门(如TTL7486)来代替虚线框内的5个与非门,...
阅读更多
点击排行
多功能吊扇遥控调速电路
