电路图
电路图学习线性放大555电路图信号产生稳压电路图开关电源电路电池电源电路综合电源电路传感器电路图消费电子电路遥控电路图音视频电路控制电路图电机控制电路DIY电路图光电电路图医疗安防电路图
-
并联运放的伺服器前置放大器电路图
电路图
采用并联运放的伺服前置放大器电路如下图所示,该电路为115V、60Hz伺服电机功率放大器提供差动输出。一个运放反相连接,另一个运放同相连接,构成互补输出电路。电路的电压增益...
阅读更多 -
两路市电自动转换供电系统电路图
电路图
两路供电系统,一般都有人工转换控制,但是,由于山高气候恶劣,停电现象时有发生,值班人员又远离供电室100余米,突然停某一路电时,人工倒电时间长,劳动强度大,机房内电视...
阅读更多 -
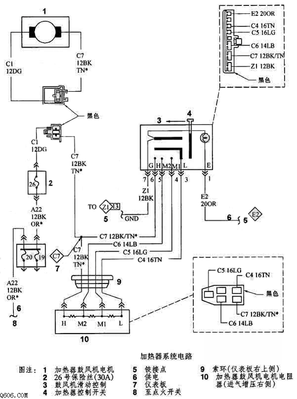
道奇加热器系统电路图
电路图
道奇加热器系统电路图如下所示:...
阅读更多 -
12V转24V直流变换器电路图
电路图
改变一下电阻,即可改变成15V、16V、18V、20V、22V、24V等不同类型电压值。 L1用直径2cm的磁环,1.7的聚酯漆包线紧密穿绕35匝,然后用硅橡胶密封,否则容易产生滋滋声。 同时还要注意线路的...
阅读更多 -
五个元件的正负对称双电源电路图
电路图
这种正负电源,对运放集成块供电的电路。其特点是:1.制作或选择电源变压器非常方便,变压器次级绕组无需带中心抽头。2.正负电源电压对称。3.电能的利用率较高。4.结构简单。实...
阅读更多 -
飞利浦有源重低音音箱电源电路图
电路图
飞利浦有源重低音音箱电源电路图...
阅读更多 -
下雨报警器电路图
电路图
图1是它的电路图,它是在音响电路中从两个电阻之间引出一个探头改为雨水报警器的。用覆铜板照图2做一个探头,接到音响电路中,当雨水滴在探头上,使电路导通,便会发出音响。...
阅读更多 -
220V逆变电源电路图
电路图
电路原理 晶体管V,变压器T的N1、N2绕组和电容器C构成变压器耦合LC振荡电路。电位器RP和电阻R为振荡管提供偏置电流。 二、元器件选择 V选用3DD59A,R用1/4W的普通电阻,C选用0.22μF/50V,...
阅读更多 -
TDA两片机开关电源电路图
电路图
TDA两片机开关电源电路图...
阅读更多 -
内线电话电路图
电路图
内线电话电路如下图所示,将一种玩具电话机稍加改进,即可变实用的内线电话。本电话机由电话组件、编解码电路和振铃电路等部分组成。用元件参数完全相同的两部以上电话机,由...
阅读更多
点击排行
多功能吊扇遥控调速电路
